上海仪表价格联盟

专利丨悬浮单转子气体流量计

只看楼主 收藏 回复
  • - -
楼主

创意无极限,仪表大发明。今天为大家介绍一项国家发明授权专利——悬浮单转子气体流量计。该专利由山西霖泉仪表有限公司申请,并于2016年10月5日获得授权公告。
  
内容说明
  
本发明涉及测量气体流量的容积式气体流量计,具体为悬浮单转子气体流量计。
  
发明背景
  
目前,现有一种旋浮单转子流量计,虽然在容积式流量计当中显现了它结构简单、维修方便、易加工,不易卡堵等优势,但转子开口与定位挡板之间直接摩擦,摩擦面大,以及转子未实行定位固定,致使转子自然下沉,这样不仅磨损严重,从而形成一定的阻力,在没有液体润滑的情况下,无法实现对气体的计量,限制了实用范围。
  
发明内容
  
本发明为了解决旋浮单转子流量计的转子开口和定位挡板之间摩擦严重和转子未定位固定从而转子自然下沉的问题,提供了悬浮单转子气体流量计。
  


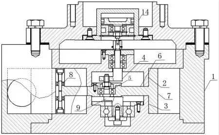
图为本发明的结构示意图
 

本发明是采用如下的技术方案实现的:悬浮单转子气体流量计,包括空心壳体和设置在空心壳体内的转子,空心壳体内顶端和底端固定有位置对应的、外径相同的上定位筒和下定位筒,上定位筒内和下定位筒内分别设置有由水平轴和竖直轴连接构成的上曲轴和由第一竖直轴、第二竖直轴和水平轴连接构成的下曲轴,即上曲轴的竖直轴设置在上定位筒内,下曲轴的第二竖直轴设置在下定位筒内,上曲轴的竖直轴和下曲轴的第二竖直轴同轴线,转子包括水平圆板和与水平圆板四周固定的圆环,水平圆板的上板面和下板面分别和上定位筒的下端面和下定位筒的上端面间隙组合(即转子在旋转过程中,水平圆板和定位筒之间没有摩擦,且水平圆板和定位筒之间密封),圆环的上顶面与下顶面分别和空心壳体内的顶端端面和底端端面间隙组合(即转子在旋转过程中,圆环和空心壳体之间没有摩擦,且圆环和空心壳体之间密封),圆环的内表面与上定位筒和下定位筒的筒体外表面成线性间隙组合(即转子在旋转过程中,圆环和定位筒之间没有摩擦,且圆环和定位筒之间密封),圆环的外表面和空心壳体的内表面成线性间隙组合(即转子在旋转过程中,圆环和空心壳体之间没有摩擦,且圆环和空心壳体之间密封),圆环一侧开有一条竖直通口,竖直通口延伸到水平圆板上并在水平圆板上形成锥形口,圆环竖直通口处的两侧环体上在对应位置上开有轴承口并固定有轴承,水平圆板的中心设有中心孔,中心孔内固定有中心轴承,下曲轴的第一竖直轴插入中心轴承内,且下曲轴的第一竖直轴的上端和上曲轴的水平轴连接,空心壳体的侧壁和上定位筒和下定位筒之间固定有位于水平圆板锥形口处的挡板,在挡板两侧的空心壳体的侧壁上分别开有进气口和出气口,进气口和出气口分别与进气管和出气管相通,进气管和出气管设在空心壳体外侧,与空心壳体密封固定,空心壳体外顶端还固定有传感器,传感器与上曲轴的竖直轴连接。
  
转子、上定位筒、下定位筒和空心壳体内圆共同包围的空间形成计量室。工作时,气体从进气口流入计量室内,在计量室内会形成压差,在压差的作用下,转子在空心壳体内做偏心运动,由于隔板的作用,气体只能从进气口向出气口方向移动,当转子转到出气口处时,将计量室内的气体排出,同时持续进入到计量室内的气体又将转子推动回原位,这样周而复始,转子在空心壳体内作偏心运动,转子转动的圈数通过上曲轴传递给传感器,达到计量气体流量的目的;而且转子在空心壳体内呈悬空状,和定位筒和空心壳体之间有很好的密封性,降低了气流漏失,同时转子旋转过程中和定位筒和空心壳体之间没有摩擦,提高了流量计的使用寿命和精度;进气口和出气口都设置在空心壳体的一侧,气体直接进入了计量室内,也降低了压力损失。
  
本发明采用了曲轴和轴承定位转子,使转子实现了悬浮状,并可有效控制各部件间隙;进气口和出气口都设置在空心壳体的一侧,降低了压力损失;在转子开口处增设了轴承,使转子与挡板之间的摩擦由硬摩擦变为活动摩擦,极大降低了摩擦阻力,提高了流量计的使用寿命和精度。这一发明将为我国气体计量领域增添一种高精度高可靠容积式计量新产品。


预热双11——教你在全民促销中脱颖而出


只要你的产品好,有特价,简单申报,无需宣传成本,就能轻松参与营销大战。后台对话框回复“11”、“双11”、“十一”、“双十一”即可了解详情。

优质供应商

   中国仪表网特推出寻找“优质供应商”活动,只需回复优质供应商,就可以了解详情。让你的企业脱颖而出,百万订单等你签,赶快行动起来吧!


举报 | 1楼 回复

友情链接