上海仪表价格联盟

恒压供水系统的分层控制

只看楼主 收藏 回复
  • - -
楼主


《自动化与仪器仪表》2016年第1期

孙永伟


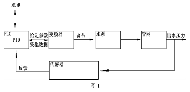
1、变频恒压控制原理

通用变频器问世以来,变频调速技术在城市供水领域得到了广泛的应用。变频调速恒压供水系统以其节能、安全、高品质的供水质量等优点,在实际应用中得到了很大的发展。变频恒压供水系统的供水部分主要工作设备由水泵、变频器、电动机、管道和阀门等,控制部分由PLC,及测量仪表,网络通讯构成。变频调速恒压供水系统以供水出口管网水压为控制目标,实现出口总管网的实际供水压力跟随设定的供水压力。从图1中可以看出,依据用水量的变化,PLC自动调整系统,保持水压恒定以满足用户用水要求,在系统运行过程中,压力传感器将测得的供水压力,反馈至可编程控制器(PLC)的AI输入模块,进行A/D转换,信号经CPU运算处理后与设定的信号进行比较运算,计算出变频器输出频率的增减值,将这个增量和变频器当前的输出值相加,得出的值即为变频器当前应该输出的频率,再进行D/A转换,由系统的AO输出模块输出给变频器的频率设定值,控制水泵从而使实际供水压力和设定压力相等为止。PLC实现对每台水泵根据CPU指令实施软启动、软切换及变频运行。



2、系统的不足之处

在实际运行过程中,PLC要处理上下位通讯,实现“三遥”功能,还要控制程序的逻辑,还要负责A/D和D/A转换,PID调节,控制变频器的频率,处理信息量大,编写程序量大,发生故障可能性也高。在机-电-信一体化的系统中PLC处于主控地位,如果PLC一旦故障(如PLC供电问题,通讯障碍等),整个系统将崩溃。而真正控制电机的变频器处于被动地位,仅用于输出频率,使用率低下。我们忽视了,变频器从诞生初期,就是独立的自动化设备,自身具有成熟的控制功能。这就需要我们在PLC和变频器之间,对它们进行重新定位,将专业的事由专业的设备去做,才能发挥出各自的潜能。


3、提出分层控制想法

通用变频器作为自动化设备,自身具有完善的电气保护(如过流,欠压等),多种模拟量输入,模拟量输出,数字量输入输出的接口,还具有成熟的PID调节功能及多种预定义的控制宏(以ABB ACS-550为例)和可设定的丰富的参数组。变频器有线宏,交变宏,PID控制宏等,PFC控制宏是其中一种,针对风机-水泵的应用,变频器可以形成独立的闭环控制泵站的运行。PFC控制宏:定义水泵的一种控制模式。通过变频器模拟量接线端子输入压力反馈信号,压力设定既可以使用变频器的键盘设定,也可以采用一只电位器以模拟量形式或者用系统监控屏输入。变频器计算设定值和反馈值,调用自身的PID,调整频率的输出,使实际信号能跟随给定值。当需求量超过运行泵的能力,PFC控制模式会自动启动一台工频辅泵,PFC调节对原先变频泵降低频率,使总量等于需量。PFC控制器继续调节工作泵的数量及变频泵的频率。当需求量低于运行泵的能力,PFC控制模式侦测到变频泵频率低于设定,会自动停止一台工频辅泵,PFC会重新调节变频泵频率,使总量等于需量,PFC控制继续调节工作泵的数量及变频泵的频率。PFC控制的工作泵与备用泵不固定,可自动定时切换。可以有效地防止因为备用泵长期不用时发生的锈死现象,提高了设备的综合利用率;供水量急剧减少时,水泵可进入休眠状态。休眠期间,变频器监测管网压力,当供水压力低于设定压力时,系统自动唤醒。变频泵投入工作,当压力高于设定值时,系统再次进入休眠状态。这样,能最大限度地节水节电。变频器自动检测已故障泵,重新排列工作顺序。整套流程已固化到变频器内,只需正确接线,设定现场参数即可自动控制。


PLC是专为工业环境的应用而设计的,目的是实现快速适应工业自动化控制的要求,提高工作效率,降低费用,减少现场安装时间。它有强大的逻辑处理功能,存储功能,数据运算能力以及网络通讯能力,随着PLC技术不断发展,其现场总线功能在不断的丰富,这样,与现场自动化设备连接和沟通就越来越方便。将PLC对变频器的控制交给变频器,使现场实现两层控制模式,如图二,这样,在现场控制上,使PLC专注于采集现场信号,处理逻辑信号,对一些突发事件(如水箱无水,地面溢水,停电等)进行及时处理。



与上位保持通讯,实时反馈现场信息,同时缩减了PLC的编写程序的量,使之运行快捷,降低运行风险,还预留出后期可扩展的空间。减少PLC的模块数量,减少接线量,使安装和维护成本降低。而变频器独自按接入反馈压力信号,利用变频器PFC功能,调整变频器输出频率及调节控制水泵电机数量,使供水压力恒定。在现场实施2层控制,对控制清晰分层,在故障分析时,如果水泵停运,故障在变频器监控上显示,通过指示,可快速处理;通讯问题,故障点在PLC,就可以快速的判断处理。PLC和变频器在控制功能上进行了分层独立,两者并不是彼此孤立的,通过用现场总线等方式将它们连接,使得PLC可以采集变频器上的实时信息到上位,给予监控运行状态。在PLC发生故障时,泵站在变频器的控制下,可以正常运行,PLC故障可以上报上位,等待工作人员前来维修,保证了泵房连续工作。


4、恒压供水的展望随着

《中国制造2025》的提出,大数据分析的全面实施,城市供水必将迎来新的挑战和机遇。为满足社会需求及高层决策,对泵房,将会要求提供大量的数据,现场会安装更多的监测设备。在实施现场分层控制后,当对泵房的二次升级改造,不需要停运原系统,后安装设备只要满足数据交流及连接要求(如通过现场总线PROFIBUS-DP,Modbus等),在原系统中添加相应模块,电源,即可接入设备,在不影响现场的运行前提下,设备通过现场总线与PLC通讯,它们的功能即可发挥,再通过互联网,将地理位置分散的站点,连接起来。以点组成面,以面构成体,形成一幅立体的城市供水详细分布图。



相关阅读:

 

基于PLC的城市给排水控制系统研究


基于传感网与GIS的智慧排水管网系统


↓↓↓ 深圳市水务科技有限公司

深圳市水务科技有限公司专注于成为水行业领域专业的自动化系统集成商和设备供货商,公司与国际各大自动化和仪器仪表厂家在合作中形成水行业战略合作伙伴关系,同时多年潜心经营使得我们对水处理行业的技术、发展和最新工艺有着非常深的认识和理解,这保障了我们的成套产品和技术水平始终处于业界领先水平。深圳市水务科技有限公司孜孜不倦、执着追求,只为打造最好的供排水自动化成套设备!


举报 | 1楼 回复

友情链接